MC34063或IRM03A接成标准的DC—DC
1:极性反转。2:升压。3:降压。三种典型电路时,外围元件参数的自动计算
使用方法:只要在左中部框中输入你想要的参数,然后点击“进行计算并且刷新电路图”按钮,它就可以自动给所有相关的外围元件参数和相对应的标准电路图纸,使设计DC—DC电路实现智能化高效化。
关于警告:如果您输入的参数超过了34063的极限,它会自动弹出警告窗口提醒您更改它们。
特殊输入:要设计极性反转电路请在输入或输出电压数字的前面加上负号,比如-5V。
这是一种用于DC-DC电源变换的集成电路,应用比较广泛,通用廉价易购。极性反转效率最高65%,升压效率最高90%,降压效率最高80%,变换效率和工作频率滤波电容等成正比。
另外,输出功率达不到要求的时候,比如>250~300MA时,可以通过外接扩功率管的方法扩大电流,双极型或MOS型扩流管均可,计算公式和其他参数及其含义详见最下部详细介绍即可。
![]() |
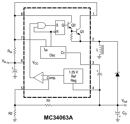
外围元件标称含义和它们取值的计算公式:
Vout(输出电压)=1.25V(1+R1/R2)
Ct(定时电容):决定内部工作频率。Ct=0.000 004*Ton(工作频率)
Ipk=2*Iomax*T/toff
Rsc(限流电阻):决定输出电流。Rsc=0.33/Ipk
Lmin(电感):Lmin=(Vimin-Vces)*Ton/ Ipk
Co(滤波电容):决定输出电压波纹系数,Co=Io*ton/Vp-p(波纹系数)
固定值参数:
Vces=1.0V ton/toff=(Vo+Vf-Vimin)/(Vimin-Vces) Vimin:输入电压不稳定时的最小值
Vf=1.2V 快速开关二极管正向压降
其他手册参数:
| 参数名称 | MC34063(美国Motorola公司) | CW34063(国产) | IRM03A(日本夏普公司) |
| 输入电压Vin (V) | 2.5~40V | 2.5~40V | 2.5~40V |
| 输出电压Vout (V) | 1.25~40V | 1.25~40V | 1.25~40V |
| 最大输出电流Iomax (A) | 1.5A | 1.5A | 1.8A |
| 最高工作频率f (KHz) | 0.1~100KHZ | 0.1~100KHZ | 0.1~100KHZ |
| 功率P (W) | 1.25W | 1.25W | 0.9W |
| 工作温度Ta (度) | 0~70 | 0~70 | 0~70 |
在实际应用中的注意:
1:快速开关二极管可以选用1N4148,在要求高效率的场合必须使用1N5819!
2:34063能承受的电压,即输入输出电压绝对值之和不能超过40V,否则不能安全稳定的工作。





